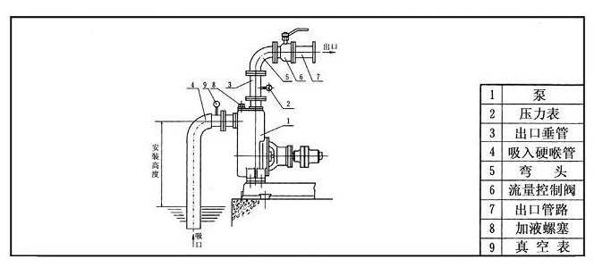
一、自吸泵安装示意图
为了确保自吸离心泵处于良好的工作状态,必须对高扬程自吸泵进行正确安装。
1.自吸离心泵机组应该采用二次灌浆进行安装,按照ZX自吸泵及电机安装尺寸,把耐腐蚀自吸泵安装在基础上。安装后,机组的中心线应该与基础中心线保持一致,中心标高与设计值的偏差值不大于正负2mm,水平误差为一万分之一。
2.耐腐蚀自吸泵与电机应该安装在牢固的基础上,不应该添加软垫,例如橡胶等。用来承受不锈钢自吸泵的全部重量,并且消除振动。用水平仪检查水平度,找平后,把地脚螺栓均匀拧紧。用水泥浇灌泵座以及地脚螺栓孔,水泥凝固后,再检查水平度。
3.管路和阀门的重量不应该由自吸排污泵承担,可以考虑其他支撑。
二、自吸泵使用注意事项
1.高扬程自吸泵使用前,必须保证泵腔内充满液体,禁止泵腔没有液体空转。
2.自吸离心泵使用前,应该先打开进出口阀门,接好电源后,应该启动按钮,查看电机是否反转,确认电机转向与所标志方向是否一致。
3.不锈钢自吸泵使用时,出口阀门禁止完全关闭。如果必须停止液体输送,请及时关闭阀门入口,但是持续时间不能超过两分钟,如果超过,请及时停机,避免耐腐蚀自吸泵的损坏。
4.自吸排污泵停止使用后,可以完全关闭进出口阀门,如果输送的介质可以凝固,停止使用前应该先关闭进出口阀门,使自吸泵运行1到2分钟,达到排空泵腔内液体的目的。


D型不锈钢多级卧式离心泵
102型、103型、104型、105型塑料离心泵
FS型玻璃钢离心泵
