自吸泵的种类有许多,不同的种类型号也不相同。不同型号的自吸泵适用场景和发挥的作用也不相同。下面讲解自吸泵型号大全。
JMZ不锈钢自吸酒泵
不锈钢自吸酒泵使用新型机械密封进行组装,具有长期不漏、安全防爆等优点,适合泵送零下三十五度到八十度的各种酒类、饮料、乳品、汽油、溶剂油、药剂、糖浆等。不锈钢自吸泵具有起动时不需要引灌、结构紧凑、自吸性能好、重量轻、无需使用底阀等诸多优点。
JMZ不锈钢自吸酒泵型号意义
40JMZ-30T
40-表示进口直径mm
J-表示酒泵
M-表示不锈钢材质
Z-Z为自吸式,T表示移动式,G为固定式
30-扬程m
T-表示特殊要求的出口或者流量
ZX铸铁自吸式清水自吸离心泵
ZX自吸式离心泵无逆止阀,结构较为简单、工作比较可靠、使用便捷、重量轻、体积小、效率高等优点,设计上和相同口径的泵比较做了特别考虑,具有排量大性能高等特点。ZX自吸离心泵可以用于农业生产、排涝、救火、抢险救助等场合。适用于城市环保、化工、制药、印染、酿造、电镀、造纸、设备冷却、油轮卸油等。
ZX铸铁自吸式清水自吸离心泵型号意义
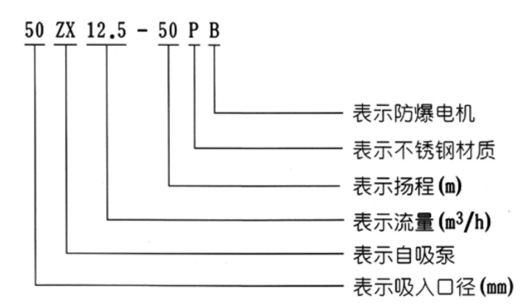
50ZX12.5-50PB
50-表示吸入口径mm
ZX-表示自吸泵
12.5-流量(m³/h)
50-扬程m
P-不锈钢材质
B-防爆电机
FPZ耐腐蚀塑料自吸离心泵
耐腐蚀自吸离心泵使用偏氟乙烯和增强聚丙烯材质一次注塑成型。高强度机械、耐腐蚀性能强、泵腔内设有吸液室、回液止回室、气液分离室回流孔等。需要在初次开机前充满引液,之后无需重复灌入引液。耐腐蚀自吸泵是具有自吸功能的卧式泵。耐腐蚀自吸泵适用于化工、污水处理、食品、冶炼、制药、环保等行业领域。
FPZ耐腐蚀塑料自吸离心泵型号意义
50FPZ-30L
50-吸入口直径mm
F-过流部件材料是氟塑料材质
P-具有自吸功能
Z-单级单吸悬臂式离心泵
30-扬程m
L-长支架联接
ZW自吸无堵塞排污离心泵
ZW自吸式排污泵是我们公司设计人员根据ZX自吸离心泵和QW潜水排污泵的结构及性能,并借鉴国内外同类产品的优点,并多方面吸收广大用户的使用要求与所提意见,研制而成的集自吸及排污于一身,可像一般清水自吸泵那样不需要安底阀,无需灌引水,能抽吸含有大颗粒固体和纤污物、沉淀物、废矿杂质、粪便处理及一切工程污水物和胶质液体介质,可以减轻工人的劳动强度。
ZW自吸无堵塞排污离心泵型号意义
50ZW15-30-PB
50-进口直径(mm)
ZW-自吸式无堵塞排污泵
15-额定流量(m³/h)
30-额定扬程(m)
P-不锈钢材质
B-防爆电机
WFB无密封自控自吸泵

WFB系列无密封自控自吸泵具有一次引流,终生自吸的优点。目前有不锈钢、增强聚丙烯等多种材质的系列整机,几种不同造型共一千多种规格。在电子、电力、化工、国防军工、纺织印染、采掘选矿、冶金、医药、食品、电镀、环保、消防、市政、净水、民用建筑等行业中被广泛应用,深受广大用户的好评与喜爱。
WFB无密封自控自吸泵型号意义
50WFB-AD1
50-吸液口径mm
WFB-无密封自吸泵
AD1-性能分类
SCZ直连式自吸离心泵
SCZ卧式自吸泵适用于消防、化工、制药、染料、印染、酿造、电力、电镀、工业和城市给排水,环保、建筑、消防、化工、制药、染料、印染、酿造、电力、电镀、造纸、工矿冲洗,设备冷却等。使用介质温度不高于80度。
SCZ直连式自吸离心泵型号意义
40 SCZ 6.3-20
40-进口直径mm
SCZ-直连式自吸离心泵
6.3-额定流量(m³/h)
20-额定扬程(m)
SC柴油机污水提升自吸离心泵
SC柴油机污水提升自吸离心泵是一种能理想处理含有固体颗粒的污水泵。设计的无堵塞叶轮较大能通过76mm大小的固体颗粒。只需把柴油机自吸泵泵安装在污水坑边并将吸水管伸入液面以下就能正常工作,可以有效替代潜污泵和液下泵,不需要用任何提升工具起吊泵就能在地面上用普通工具完成安装、维修、日常维护等工作。
自吸泵的型号有JMZ不锈钢自吸酒泵、ZX铸铁自吸式清水自吸离心泵、FPZ耐腐蚀塑料自吸离心泵、ZW自吸无堵塞排污离心泵、WFB无密封自控自吸泵、SCZ直连式自吸离心泵、SC柴油机污水提升自吸离心泵等。水泵厂家总结。


102型、103型、104型、105型塑料离心泵
FS型玻璃钢离心泵
PF型强耐腐蚀化工离心泵
